‘We SCRAM out of here!’

It was 1942, in the squash court under Stagg Field, Chicago. Volney Wilson had just picked up a circuit featuring a large, bright red button in the center, when someone on his team asked:

“What do we do after we punch the button?”

Wilson was the head of instrumentation and safety controls for Chicago Pile-1, the first rudimentary nuclear reactor ever built by man. This first “pile” demonstrated to the world—or rather, to the American scientific community, given the project’s secrecy—that humanity was henceforth capable of controlling nuclear fission. This marked the beginning of one of the greatest collective scientific efforts in history, culminating in the production of the atomic bomb.

At the moment the question was asked, Wilson was assembling an electrical panel containing that button, which had drawn so much attention from his colleagues. That bright color was intended to make it extremely visible in case of general panic. The reason why is obvious: in almost any action movie featuring a control room you see a button like this, and you know it will inevitably be pressed when disaster strikes. Fortunately, in the case of CP-1, it was never used, but its presence was necessary given the magnitude of what Fermi—the project lead—and his colleagues were dealing with.

The button was connected to a circuit controlling the release of the “control rods.” These rods were held outside the reactor by magnets; if the magnets were cut, the rods would fall into the reactor, pulled by counterweights.

To give some context: the purpose of these rods was to slow down the reaction inside the reactor. For CP-1, they determined that one rod was enough, but logically, in an emergency, the more rods inserted the better. Sometimes, having a bazooka to kill a spider is reassuring. As for the reactor itself, imagine a sphere (in true physicist spirit) supported by a wood and metal structure. The control rods were also managed by another circuit connected to a neutron detector located, let’s say, at the center of the reactor where the reaction was most intense. If the detected neutron intensity went above a certain threshold, the rods went in (partially or completely); if it went below, they came out. Finally, there was one last rod controlled manually, intended to modulate the reaction. Tests began by extracting all rods except this one, which was then gradually pulled out based on Fermi’s instructions.

Model of the reactor. The grey material is graphite, while the green one is the wooden scaffold. Yellow dots are uranium oxide (easier to produce, breafly speaking), and red ones are metal uranium.
Here is the link where the image comes from.

Returning to the question, it’s no surprise that Wilson, imagining the scenario in which that conspicuous button would be pressed, replied:

“We SCRAM out of here!”

The word SCRAM might sound familiar. It’s the name (and not an acronym, as we will see shortly) adopted for the emergency button in nuclear reactors. It is still in use today, even in other contexts requiring a rapid shutdown. It is also sadly famous due to the events at Chernobyl: paradoxically, the reactor exploded after SCRAM botton was activated (not because of the rods themselves, but due to their graphite tips, which initially facilitated the fission reaction).

It is a slang word meaning to leave a place immediately, to get out fast. I’d say it’s fitting, as that is exactly the first thing that comes to mind if a nuclear reactor a few meters away starts acting up. This word, which even appeared on the blueprints of the control circuit, became an icon of reactor safety.

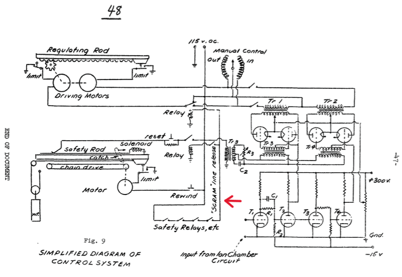
This is the official blueprint of the control system of the CP-1. If you click on the image, it will open in a new tab the official report of the CP-1, in which this image appears.

There is, however, an interesting objection that someone might raise. This someone—as I myself initially thought—might be convinced that SCRAM is actually an acronym! “Yes, I read that since there was a guy with an axe ready to cut the rope holding the emergency rods, the acronym stands for Safety Control Rod Axe Man.”

The “axe man” in question was Norman Hilberry, a physicist who had recently finished his PhD when he joined the Manhattan Project. During the CP-1 tests, he was indeed tasked with cutting that rope if the circuit failed. But, alas, the acronym story seems to be a legend created after the fact, perhaps due to the project’s secrecy and the scarcity of detailed reports on the reactor’s construction. Hilberry himself admitted he hadn’t heard the “axe man” acronym story until years later. Furthermore, there are two testimonies, in addition to the circuit scheme, attributing the origin of the term to Wilson.

Besides, let’s be honest: how easy is it to play with acronyms? For example, we could make SCRAM mean the exact opposite of what it evokes: Stay Calm and Remain All Motionless. See? Someone with a bit of imagination likely noticed the coincidence and thought, “Sure, that must be what it stands for!”

This is a representation of every people in this world before reading this article. Very accurate i would say.

The story of the acronym remains fascinating nonetheless. It is still often taken as fact today because, let’s face it, it adds a touch of humor and makes the history even more interesting.

Leave a Comment

Scroll to Top